Author:
Cliff Keys, Editor-in-Chief, Power Systems Design
Date
09/18/2010
I had the pleasure to talk with Jacques Le Berre, Director of Marketing and Business Development at NXP Semiconductors who gave me a presentation on the new LED controller, the SSL2103.
NXP has announced the introduction of a new LED controller, the SSL2103. Extending NXP's successful product family of AC/DC LED drivers (SSL2101/SSL2102) for a wide range of lighting applications such as retrofit lamps, the SSL2103 includes the functionality and performance of its sister product, the SSL2101, while extending the application reach towards higher power solutions.

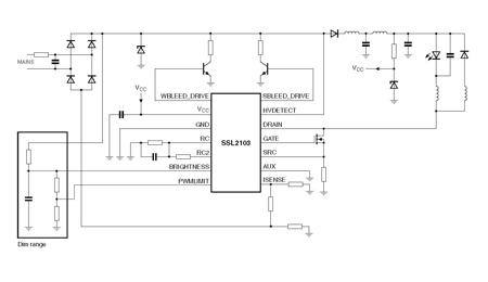
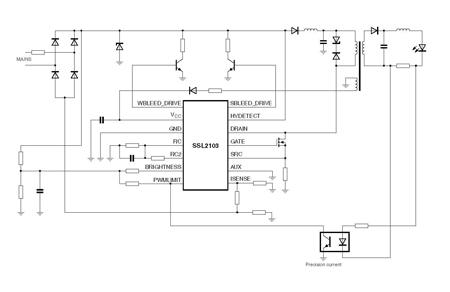
The SSL2103 is a versatile device for all AC/DC LED lighting segments with extended power range and extended dimmer compatibility, making it suitable for both dimmable and non-dimmable LED lamps. Furthermore, each product of the SSL210x family seamlessly integrates the same controller functions for easy proliferation into a wide range of LED lamp applications. NXP also announced that it is has delivered more than 10 million units of the SSL2101 since its entry into the market in the spring of 2009. The SSL2101 and the SSL2102 are well established and fully integrated dimmable LED drivers perfectly suited for highly compact low-power (below 25 watts in an external ballast configuration or below 15 watts in a lamp retrofit form factor). The SSL2103 is designed to target higher power LED lighting (PAR20, PAR30 and PAR38) and to bring the complete flexibility to lamp designers in terms of power rating, form factor and dimmer control.


"As the global lighting industry embraces ‘digital lighting,' more electronics are being built into each bulb creating smart, efficient and long-lasting alternatives to incandescent lighting. LEDs represent the future," said Jacques Le Berre, Marketing Director, Lighting, NXP Semiconductors. "We are proud of the success of the SSL2101 because it highlights how our product is meeting market demand for LEDs and setting the pace for the industry to deliver more energy-efficient lighting solutions."

The SSL2103 includes the functionality and performance of the SSL2101 and SSL2102 while extending its application reach towards a higher power domain. This reach is achieved through external power switches and its ability to operate dimmable or non-dimmable ballasts. Similar in design to the previous versions, the SSL2103 can achieve a lifetime performance of more than 75,000 hours at nominal operating temperature. NXP products in the AC/DC LED portfolio offer immense versatility for application materials and can be applied to isolated or non-isolated lamps. In addition, they can also be applied in 100V, 110V or 230V AC network and form factors for E27, GU10 or PARx lamps. The portfolio of products also includes integrated switches and bleeder circuitry, enabling a small form factor and less PCB surface. For further information about energy efficient lighting, please visit www.gogreenwithoutfrustrations.co
Recommended distribution unit pricing in 1,000 piece quantities for the SSL2103 is US $1.35. SSL2103 will be available for distributors worldwide in October 2010. Further information on the AC/DC LED driver portfolio family is available at: http://www.nxp.com/campaigns/experience_lighting/index.php NXP Semiconductors Awarded LIGHTFAIR International's 2010 Technical Innovation Award NXP Semiconductors recently announced it is the recipient of LIGHTFAIR International's (LFI) 2010 Technical Innovation Award for its SSL2102 dimmable IC. Awarded for having the industry's most forward-thinking advancement in lighting technology, NXP is one of four companies recognized by LFI as a leaders in innovative lighting product design and technology. "At NXP, we strive to offer our customers the latest, most efficient power management solutions and demonstrate our commitment for the ongoing development of cutting-edge products available in the market today," said John Croteau, senior vice president & general manager, Business Lines High Performance RF, Power & Lighting, NXP Semiconductors. "We are thrilled to be a recipient of LIGHTFAIR International's 2010 Technical Innovation Award as it symbolizes our technology leadership in the lighting industry." www.nxp.com